PRECAST CONCRETE CURTAIN WALLS

Precast concrete cladding panels, both conventionally reinforced and prestressed (page 808 and Figures 20.13–20.18), are simple in concept but require close attention to matters of surface finish, mold design, thermal insulation, attachment to the building frame, and sufficient strength and rigidity in the building frame to support the weight of the panels.

The factory production of concrete cladding panels makes it possible to utilize very high-quality molds and a variety of surface finishes, from glassy smooth to rough, exposed aggregates. Ceramic tiles, thin bricks, or thin stone facings may be attached to precast concrete panels. In precast concrete sandwich panels, thermal insulation is incorporated as an inner layer of the panel (Figures 20.17 and 20.18). Alternatively, insulation may be affixed to the back of the panel or may be provided in a nonstructural backup wall that is constructed in place. Reinforcing or prestressing of the panel must be designed to resist wind, gravity, and seismic forces and to control cracking of the concrete. Attachments must transfer all these forces to the building frame while allowing for installation adjustment and for relative movements of the frame and the cladding.

images

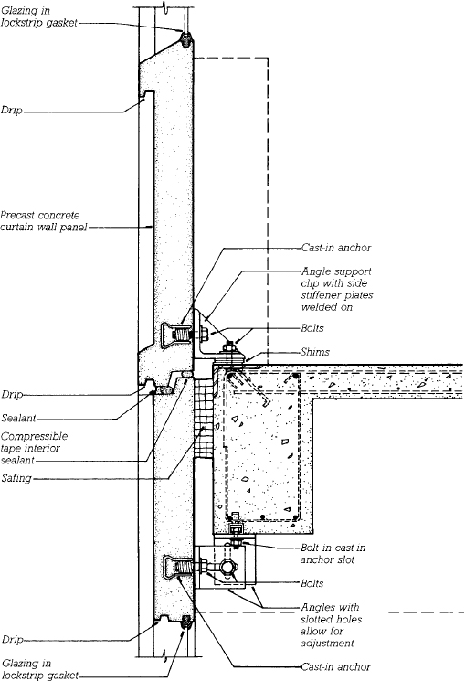
FIGURE 20.13 A typical detail of a precast concrete curtain wall on a sitecast concrete frame. Panels in this example are a full story high, each containing a fixed window. The reinforcing has been omitted from the panel for the sake of clarity, and the outline of the thermal insulation and interior finishes, which are not shown, is indicated by the broken lines.

images

FIGURE 20.14 Workers install a precast concrete curtain wall panel. (Architects and engineers: Andersen-Nichols Company, Inc. Photo by Edward Allen)

FIGURE 20.15 A Chicago hotel is clad in precast concrete panels. (Architects: Solomon Cordwell Buenz Associates. Photo by Hedrich Blessing)

More recently developed materials, such as carbon fiber reinforcing or ultra-high-performance concrete (see Chapter 15), allow the manufacture of panels that are thinner and lighter than those made of conventional materials.

Glass-Fiber-Reinforced Concrete Curtain Walls

Glass-fiber-reinforced concrete (GFRC) is a relatively new cladding material that has several advantages over conventional precast concrete panels. Its admixture of short glass fibers furnishes enough tensile strength that no steel reinforcing is required. Panel thicknesses and weights are about one-quarter of those for conventional precast concrete panels, which saves money on shipping, makes the panels easier to handle, and allows the use of lighter attachment hardware. The light weight of the cladding also allows the loadbearing frame of the building to be lighter and less expensive. GFRC can be molded into three-dimensional forms with intricate detail and an extensive range of colors and textures (Figures 20.19 and 20.20).

The fibers in GFRC must be manufactured from a special alkali-resistant type of glass to prevent their disintegration in the concrete. The panels may be self-stiffened with GFRC ribs, but the usual practice is to attach a welded frame made of light gauge steel studs to the back of each GFRC facing in the factory. The attachment is made by means of thin steel rod anchors that flex slightly as needed to permit small amounts of relative movement between the facing and the frame. Figure 20.21 shows typical ways of attaching metal-framed GFRC panels to the building. The edges of the GFRC facing, which is usually only about ½ inch (13 mm) thick, are flanged as shown in Figure 20.22 so that backer rods and sealant may be inserted between panels.

images

FIGURE 20.16 Horizontal bands of smooth and textured precast concrete create the facade pattern of this suburban office building. (Architect: ADD, Inc. Courtesy of Precast/Prestressed Concrete Institute)

images

FIGURE 20.17 Manufacturing Corewall®, a proprietary foam-core precast concrete sandwich panel. Rollers apply a ribbed texture to the outside of a panel that includes a layer of foam plastic insulation sandwiched between layers of concrete. (Courtesy of Butler Manufacturing Co.)

images

FIGURE 20.18 A completed panel is lifted from the casting bed. (Courtesy of Butler Manufacturing Co.)

images

FIGURE 20.19 Fabrication of a GFRC wall panel. (a) Concrete and chopped glass fibers are sprayed into a mold and compacted with a hand roller to create a panel facing. Only the top half of the facing has been applied to the mold in this illustration. (b) A welded frame of steel studs with L-shaped steel rod anchors is lowered onto the back of the facing and held just above it by spacers. Pads of GFRC are placed over the anchors by hand to join the facing to the frame. (c) After overnight curing, the completed panel is removed from the mold and stored for further curing before installation.

images

FIGURE 20.20 Fabrication of a GFRC curtain wall panel. (a) A special gun deposits a layer of sand–cement slurry simultaneously with 1.5-inch (38-mm) lengths of alkali-resistant glass fiber reinforcing. Three layers are usually required to make up the full thickness of the panel facing; each is compacted with a small hand roller before the next layer is applied. The overall thickness is usually ½ inch (13 mm). (b) After the GFRC facing layer has been completed, the steel frame is lowered over it and the operator hand-applies pads of wet GFRC over the rod anchors to bond the frame to the GFRC facing.


Comments

Leave a Reply

Your email address will not be published. Required fields are marked *